Кошик 0
Список порівняння 0 Список бажань 0
Ви дивилися 19
Особистий кабінет
Меню
+38 (067)-27-20-887 Замовити дзвінок
2 890 грн

Трансформатор струму високоточний FRER TAC040 300 А 40 × 10 300/5

Безкоштовна доставка
Трансформатор струму високоточний FRER TAC040 300 А 40 × 10 300/5
Трансформатор струму високоточний FRER TAC040 300 А 40 × 10 300/5
Трансформатор струму високоточний FRER TAC040 300 А 40 × 10 300/5
Трансформатор струму високоточний FRER TAC040 300 А 40 × 10 300/5
Код товару: TAC040300Y05
В наявності
2 890 грн
Купити в один клік
Характеристики: (дивитися всі)
Випробувальна напруга
3 кВ x 1’ 50 Гц
Вторинний струм
5 А
Первинний струм
300 А
Клас точності
0.5s
Для шини шириною
40 мм
Доставка Швидка доставка по Україні Оплата Сплачуйте швидко та зручно Гарантія Гарантія від виробника 12 місяців
Трансформатори струму високоточний FRER TAC040 300 А 40 × 10 300/5 - це вимірювальний пристрій, призначений для перетворення (масштабування) великих значень змінного струму до менших, безпечних для вимірювання стандартних значень. Він забезпечує гальванічну розв'язку між силовими електричними колами та колами вимірювання.

Пристрій є ключовим елементом у системах комерційного та технічного обліку електроенергії, релейного захисту та моніторингу параметрів мережі.

Основні характеристики:

  • Первинний струм: 300 А
  • Клас точності: 0.5s
  • Вторинний струм: 5 А
  • Тип трансформатора: високоточний
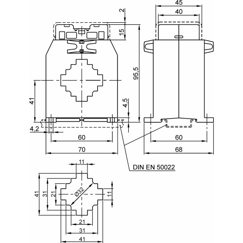
  • Отвір для шини: 40 × 10 мм
  • Для шини шириною: 40 мм
  • Тип: Прохідний
  • Отвір для кабелю: Ø32 мм
  • Коефіцієнт трансформації: 300/5
  • Серія: TAC040
  • Бренд: FRER

Переваги:
Висока точність: Забезпечує точні вимірювання відповідно до заявленого класу точності, що є критично важливим для комерційного обліку.
Ізолює вимірювальні прилади від високого потенціалу силової мережі, гарантуючи безпеку персоналу та обладнання.

✅ Гарантія якості: Продукція FRER відповідає високим європейським стандартам безпеки та якості.

Характеристики товару
Випробувальна напруга
3 кВ x 1’ 50 Гц
Вторинний струм
5 А
Первинний струм
300 А
Клас точності
0.5s
Для шини шириною
40 мм
Клас ізоляції
Клас E
Тип
Прохідний
Ступінь захисту
20/00 IP
Матеріал
UL 94-V0
English Description
High Acc.cl.0,5S CT 40x10 300/5A
Бренд
FRER
Встановлення на DIN-рейку
Так
Динамічна стійкість
2.5 x Ith
Коефіцієнт трансформації
300/5
Країна походження
Італія
Країна реєстрації бренду
Італія
Максимальний переріз приєднання вторинних кіл
6 мм²
Монтаж на панель
Так
Навантаження (кл. точ. 0,5S)
2,5 ВА
Напруга ізоляції
0.72 к В
Напруга ізоляції2
В
Отвір для кабелю
Ø32 мм
Отвір для шини
40 × 10 мм
Серія
TAC040
Середнє напрацювання на відмову
300 000 г, термін експлуатації 25 років год
Сертифікати
IEC/EN 61869-1, IEC/EN 61869-2
Система фіксації шпильками
Так
Температура експлуатації
-25...+50 °C
Температура зберігання
-40...+80 °C
Термічний струм
60 In А
Тип трансформатора
Високоточний
Тривале перевантаження
1 In А
Фіксація шиною
Немає
Частота мережі
50/60 Гц
Ви дивилися
Безкоштовна доставка
Трансформатор напруги Italweber Elettra IPB 1ф 0.04 кВА
В наявності
Код товару: IPB000400093
2 559 грн
Безкоштовна доставка
Шина мідна луджена гнучка в ізоляції nVent ERIFLEX Flexibar Advanced 5х32х1 L2m 640А
В наявності
Код товару: 534026
8 789 грн
В наявності
Код товару: 0.0.0.5.72080
510 грн
Безкоштовна доставка
Трансформатор струму високоточний FRER TAT101 1500 А 102 × 55 1500/5
В наявності
Код товару: TAT1011K5Y05
6 866 грн
Безкоштовна доставка
Модульний контактор ISKRA IKA 40A 230В AC 3NO+1NC
В наявності
Код товару: 030045597000
1 830 грн
Безкоштовна доставка
Шина мідна луджена гнучка в ізоляції nVent ERIFLEX Flexibar Advanced 5X24X1 L2m 514А
В наявності
Код товару: 534019
6 633 грн
Безкоштовна доставка
Трансформатор струму високоточний FRER TAT061 600 А 61 × 31 600/5
В наявності
Код товару: TAT061600Y05
4 244 грн
Безкоштовна доставка
Трансформатор струму високоточний FRER TAC051 1200 А 51 × 18 1200/5
В наявності
Код товару: TAC0511K2Y05
4 841 грн
Безкоштовна доставка
Шина мідна луджена гнучка в ізоляції nVent ERIFLEX Flexibar Advanced 10х50х1 L2m 1395A
В наявності
Код товару: 534042
30 788 грн
В наявності
Код товару: 0.0.0.5.90024
469 грн
Доступні ціни
Гарантія якості
Якісний сервіс
Сертифікована продукція